配合移动设备不同充电应用的全面保护方案
采用电池供电的移动设备如手机、数码相机、手持全球卫星定位(GPS)系统等,在日常的充电/供电应用中,它们的电池都面临着正向/负向过压、过流等众多风险,故需要安全且小巧的电池充电管理,以尽可能的使电池的可用时间较长、可用电压较高、充电时间较短及电池生命周期时间较长等。
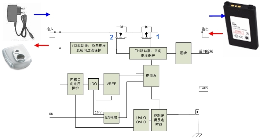
我们把普通墙式适配器或USB充电适配器到移动设备电池的通道称为直接充电通道,而把移动设备电池到外部附件(如调频收发器、负载扬声器和闪光模块)的通道称为反向供电/充电通道(参见图1
移动设备的直接充电通道和反向供电/充电通道示意图)。
安森美半导体身为全球领先的高能效、高性能半导体方案供应商,针对移动设备不同的充电应用提供结合不同特性的过压保护方案, 包括符合YD/T1591 手机充电器及接口标准,具有低导通阻抗,符合USB1.1/2.0电流消耗要求,具有快关闭时间,支持软启动,并为客户提供完整的技术支持。

例如,在针对电压/电流可达30 V/1A~2 A的墙式适配器充电保护方面,安森美半导体的正向过压保护(OVP)器件包括NCP345/NCP346(仅驱动器)、NCP347/NCP348(集成N沟道MOSFET),以及正在提供样品的集成NMOS、采用WDFN 1.6×2 mm/1.6×1.8 mm极小封装的NCP349等等。其中NCP347/NCP348提供市场上较低的导通阻抗(典型值65 mΩ),具有极短的关闭时间(典型值1.5 us),能处理高达2 A的充电电流,欠压锁定(UVLO)和过压锁定(OVLO)电压能藉金属调整(Metal Tweak)在2.5 V至7 V范围内改变,为移动设备提供强大的正向过压保护功能。此外,安森美半导体还为墙式适配器充电保护提供结合OVP与过流保护(OCP)的器件,如NCP370(正/负向OVP及反向OCP),以及正在提供样品的NCP366(集成PMOS)和NCP367(集成PMOS和Vbat引脚)等。
而在针对USB适配器的充电保护方面,安森美半导体集成PMOS的NCP360提供正向过压保护功能,集成PMOS的NCP361提供正向过压保护及过流保护功能;此外,结合OVP、OCP和静电放电(ESD)保护的NCP362也正在提供样品。下文我们将以NCP370和NCP362为例,探讨这些器件如何为移动设备充电应用提供可靠的保护方案。
NCP370为移动设备电池充电/供电通道提供双向保护
移动设备的直接充电通道面临着浪涌电流效应和正/负向过压等风险。适配器热插入的瞬间,由于线缆的寄生电感和输入电容的缘故,危险的高压振铃可能会损害移动设备中敏感的集成电路(IC)。在这方面,设想的移动设备保护方案应可通过控制保护方案内的MOSFET的导通,使移动设备输入电流和输入电压不超过IC所能承受的电压值,从而保护移动设备免于源自各种应用环境下可能存在的过压故障的损害,如由适配器内部故障产生的正向过压、适配器插反产生的负向过压等。
而在反向供电/充电通道方面,设想保护方案也必须解决电池放电/反向放电过流、反向浪涌电流、反向直接短路和反向通道电压跌落等问题。

图2:安森美半导体的正/负向OVP和反向OCP器件NCP370的功能模块图。
安森美半导体的NCP370是实现上述保护方案设想的业界首款集成型双向保护器件,其功能模块图如图2所示。其中,在针对直接充电通道的保护方面,新的NCP370提供高达+28 V的正向过压保护和低至-28 V的负向过压保护,显著改善便携设备的前端保护能力。同时NCP370还内置过压锁定(OVLO)电路,在过压条件下,只要输入电压超过OVLO阈值,输出就会被关闭。NCP370集成了两颗典型值为130 mΩ的低导通阻抗(Ron)的N沟道MOSFET(即NMOS),支持高达1.3 A的大充电电流。而从图2中可以看出,NCP370采用了两个背靠背(back-to-back)的NMOS。控制第1个NMOS的门极,可以消除直接充电通道的浪涌电流和正向过压。

图3:安森美半导体NCP370的典型应用电路图。
在反向供电通道保护方面,两个NMOS构成的背靠背方案能够在输入电压低于电池电压时避免电池放电。如果移动设备的外部附件出现直接短路,可能瞬时出现源自电池的极高电流。NCP370中,与第1个NMOS背靠背的第2个NMOS控制反向通道浪涌电流及过流,而过流保护值为1.75 A(典型值),过流保护的限流设定还可通过外部电阻来调节。此外,NCP370集成的NMOS的导通阻抗极低,使由于导通阻抗引起的电压跌落极低,减少额外损耗,并使附件可用电压更高。
综上所述,安森美半导体的NCP370双向(直接充电保护+反向供电保护)保护器件提供上述设想保护解决方案的全部特征。对于设计人员而言,这器件的一项突出优势就是提供反向过流保护且过流保护阈值可通过改变电路参数来调整,使用起来非常方便。此器件具有低于1 µA的极低待机电流,可以避免在拔出墙式适配器或手机关机时的电池放电,从而延长电池使用时间。此外,NCP370还提供热保护,出现内部过热时,集成的热保护功能会关闭内部MOSFET,以降低器件温度。它的输入引脚在靠近输入引脚放置1个1 µF电容的配置下,NCP370可抵抗IEC61000-4-2 ESD测试规范中第4级±15 kV空气放电及±8 kV接触放电。
NCP362为移动设备USB 2.0应用提供OVP、OCP、和ESD保护
除了NCP370这样的新器件,迄今为止,设计人员仍需要采用独立的OVP、OCP、瞬态电压抑制器件(TVS)等元件来保护易受损害的移动设备,使其免受源于USB主设备(host)、墙式适配器、人体及不适配的交流-直流(AC-DC)适配器的电气浪涌和静电放电影响,以保护移动设备。
安森美半导体的NCP362是业界首款集成过流保护和ESD保护的过压保护(OVP)的器件。把NCP362置于移动设备的USB连接器之后,可为USB端口提供+20 V的过压承受能力。NCP362过压保护电压设定为5.675 V,一旦外部总线电压超过此保护电压,NCP362将在1.5 us内关断内部MOSFET,使VBUS链路开路。如果某些特定应用需要不同的过压保护电压,还能采用金属调整(Metal Tweak)来改变OVP电压,满足客户的不同要求。此外NCP362还提供过流保护,如果总线电流超过750 mA就使内部MOSFET开路。
NCP362器件的OVP和OCP响应速度都非常快,典型关断时间为0.7 us,较大1.5 us,可为系统提供高效的保护。此外它集成了高速ESD保护二极管用于数据线路(D+和D-)保护,并集成了TVS用于USB端口的VBUS引脚保护,可承受IEC 61000-4-2 第4级 ±15 kV空气放电及±8 kV接触放电测试。
总结:
手机、数码相机等移动设备会采用墙式适配器、修配用适配器或USB适配器来充电,并可能需要为其外部附件供电。设计人员需要结合不同的应用要求来设计充电/供电保护方案。安森美半导体身为全球领先的高性能、高能效半导体方案供应商,提供丰富的过压保护器件,在OVP的基础上结合不同保护特性,满足设计人员的不同应用需求。本文简要介绍了安森美半导体的过压保护方案,并以NCP370和NCP362为例,重点探讨它们的特性、优势,特别是如何满足移动设备充电应用的保护需求,帮助设计人员选择适合的保护器件。安森美半导体还为客户提供完整的技术支持和客户服务,帮助他们在市场竞争中占据有利位置。
供稿:安森美半导体
相关阅读:
- ...· Efinix® 全力驱动AI边缘计算,成功推出Trion™ T20 FPGA样品, 同时将产品扩展到二十万逻辑单元的T200 FPGA
- ...· 英飞凌亮相进博会,引领智慧新生活
- ...· 三电产品开发及测试研讨会北汽新能源专场成功举行
- ...· Manz亚智科技跨入半导体领域 为面板级扇出型封装提供化学湿制程、涂布及激光应用等生产设备解决方案
- ...· 中电瑞华BITRODE动力电池测试系统顺利交付北汽新能源
- ...· 中电瑞华FTF系列电池测试系统中标北京新能源汽车股份有限公司
- ...· 中电瑞华大功率高压能源反馈式负载系统成功交付中电熊猫
- ...· 中电瑞华国际在电动汽车及关键部件测评研讨会上演绎先进测评技术
- ...· 华芯微国产汽车芯片门电路系列(篇一)
- ...· 华芯微国产汽车芯片CAN收发器系列(篇一)
- ...· 华芯微国产汽车芯片DC/DC转换器系列
- ...· 华芯微国产汽车芯片DC/DC转换器系列
- ...· 华芯微国产汽车芯片运算放大器系列(篇一)
- ...· 华芯微国产汽车芯片MOSFET 驱动器系列(篇一)
- ...· 数据采集终端系统设备
- ...· 简仪科技踏上新征程








